ICS 13.340.30

C 73


G


中华人民共和国国家标准


GB 2890—200 9

代替 GB 2890—19 95,GB,∕T 2S91—1995,GB∕T 2892 19 95


呼吸防护 自吸过滤式防毒面具

Respiratory protection― N on-powered air-purifying respirators


2009~04-13 发布                                     2009-12-01 实施

.    中华人民共和国国家质量监督检验检疫总局先布

中国国家标准化管理委员会友布


GB 2890—2009


目 次


前言........................................................................................................................I

1 范围.....................................................................................................................1

2规范性引用文件 ......................................................................................................1

3术语.....................................................................................................................1

4分类及标记............................................................................................................2

5 技术要求...............................................................................................................3

6面罩测试方法.........................................................................................................7

7过滤件测试方法......................................................................................................16

8检验规则...............................................................................................................33

9 标识..............................................  34

附录ʌ (资料性附录)过滤件类型与原标准对照表............................................................35

附录B (资料性附录)测试头模主要尺寸 ........................................................................36

附录C (资料性附录)测试要求汇总..............................................................................37

参考文献..................................................................................................................38


GB 28 9 0—2009


H


本标准的 5. 1. 25.1. 5,5. 1. 6,5.1. 83.1. 9,5. 1. 11,5. 1. 12,5. 2. 35. 2. 4,5. 2. 55. 2. 6,5. 2. 75. 2. 8、第9章为强制性条款,其余为推荐性的条款。

本标准代替GB 289O—1995《过滤式防毒面具通用技术条件》、GB/T 2891 1995《过滤式防毒面具 面罩性能试验方法》、GB/'T 2892—1995《过滤式防毒面具滤毒罐性能试验方法九

本标准与 GB 2890—1995,GB/T 2891 1995.GB/T 2892—1995 相比主要变化如下:

——增加面罩的预处理;

——增加面罩阻燃性的要求及测试方法;

增加面罩头带强度指标的要求及测试方法;

…增加面罩与过滤件间结合强度的要求及测试方法;

…増加面罩导气管气密性测试方法;

——增加过滤件的预处理;

——增加特殊性能的过滤件测试介质透过浓度的计算公式;

——增加特殊过滤件防护时间的分析方法;

修改全面罩、半面罩、过滤件的定义;

修改面罩、过滤件的分类;

修改面罩连接部件的要求;

——修改面罩泄漏率的要求及测试方法;

——修改面罩死腔的要求及测试方法;

修改部分过滤件的标色;

一—修改过滤件的防护时间要求;

——修改过滤件通气阻力要求及测试方法;

——修改过滤件强度的要求及测试方法;

删除过滤件装填牢固度的要求及测试方法;

-一删除头罩式全面罩罩体材料的要求;

——删除面罩装配气密性的要求及测试方法;

——删除呼气阀耐老化性的要求及测试方法。

本标准的附录八、附录B和附录C为资料性附录。

本标准由国家安全生产监督管理总局提出。

本标准由全国个体防护装备标准化委员会(SAC/TC 112)归口。

本标准负责起草单位:北京市劳动保护科学研究所。

本标准参加起草单位:防化研究院、梅思安(中国)安全设备有限公司、山西新华防护器材有限责任 公司、3M中国有限公司。

本标准主要起草人;杨文芬、刘江歌、丁松涛、周芸芸、姚海峰、赵大力、姚红、陈倬为。

本标准所代替标准的历次版本发布情况为:

---GB 2890—1982GB 2890—1995

---GB 2891—1982,GB/T 2891-■ 1995

GB 2892 1982,GB∕T 2892 -1995o


GB 2890—2009


1范围


呼吸防护自吸过滤式防毒面具


本标准规定了自吸过滤式防毒齎具的分类及标记、技术要求、面罩测试方法、过滤件测试方法、检验 规则及标识。

本标准适用于基于自吸过滤原理的防毒面具。

本标准不适用于缺氧环境、水下作业、逃生和消防热区用呼吸防护用品。

2规范性引用文件


下列文件中的条款通过本标准的引用而成为本标准的条款。凡是注日期的引用文件,其随后所有 的修改单(不包括勘误的内容)或修订版均不适用于本标准,然而,鼓励根据本标准达成协议的各方研究 是否可使用这些文件的最新版本。凡是不注口期的引用文件,其最新版本适用于本标准,

GB/T 2428-1998成年人头面部尺寸

GB 2626—2006呼吸防护用站自吸过滤式防颗粒物呼吸器


GB/T 5703 1999

GB./T 10586 2006

GB/T 10589 2008

GB/T 11158—2008

GB/T 12903 2008


用于技术设计的人体测量基础项目 湿热试验箱技术条件

低温试验箱技术条件

高温试验箱技术条件 个体防护装备术语


GB 14866 2006个人用眼护具技术要求


3术语


GB./T 12903 2008确立的以及下列术语和定义适用于本标准。

3. 1

自吸过滤式防毒面具 noπ-powered air-purifying respirator

靠佩戴者呼吸克服部件阻力,防御有毒、有害气体或蒸气、颗粒物(如毒烟、毒雾)等危害其呼吸系统 或眼面部的净气式防护用品。

3.2

全面罩 full mask

与面部密合,能遮盏住眼、窗、鼻、Γi和下颌等的面罩。

3.3

半面罩 half mask

与面部密合,能遮差口和鼻,或覆盖口、鼻和下颌的面罩。

3.4

防护时间 protective time

在初定条柠下•测试介质从开始通入过滤件至测试介质透过浓度达到限定值时的时间。

3.5

过滤件filter

盜專含 ear:r:dge

施毒靠 ca∑.isτer


GB 2890—2009


自吸过滤式防毒面具使用的,可滤除吸入空气中有毒、有害物质的过滤组件。

3.6

吸气阀 inhalation valve

只允许吸入气体通过其进入面罩,防止呼出气体通过它排出面罩的单向阀门。

3.7

呼气阀 exhalation valve

只允许呼出气体通过其排出面罩•防止吸入气体通过它进入面罩的单向阀门.

3. 8

面罩泄漏率 inward leakage of mask

在规定的条件下,受试者吸气时泄漏入面罩内的模拟剂浓度与吸入空气中模拟剂浓度的比值。 3.9

死腔 dead space

从前一次呼气中被重新吸入的气体的体积。

注:用二氧化碳在吸入气体中的体积分数表示。

3. 10

导气管 breathing hose

用于连接而罩与过滤件的气密性软管。

4分类及标记

4. 1自吸过滤式防毒面具

自吸过滤式防毒面具按照面罩与过滤件的连接方式可分为导管式防盖面具和直接式防毒面具。

4.2 面罩

面罩按结构分为全面罩和半面罩。

4.3过滤件

4.3.1过滤件类型

4.3. 1. 1普通过滤件

普通过滤件包括:

a) A型:用于防护有机气体或蒸气;

b) B型:用于防护无机气体或蒸气;

c) E型:用于防护二氧化硫和其他酸性气体或蒸气;

d) K型:用于防护氨及氨的有机衍生物;

c)C0型:用于防护一氣化碳气体;

f) Hg型:用于防护汞蒸气;

g) HzS型:用于防护硫化氢气体.

4. 3. 1.2多功能过滤件

用于防护4. 3.1.1中两种或两种以上类型的过滤件.

4. 3. 1.3综合过滤件

带有滤烟功能的普通过滤件或多功能过滤件。

4.3. 1.4特殊过滤件

用于防护本标准未规定的、由制造商特别指明气体或蒸气的过滤件。

4.3.2过滤件级别

4.3.2. 1过滤件防护时间

过滤件按照防护时间的不同分为:


2


GB 2890—2009


a) 1级:一般能力的防护时间;

b) 2级:中等能力的防护时间;

c) 3级:高等能力的防护时间;

d) 4级:特等能力的防护时间。

4.3.2.2综合过滤件的滤烟性能

综合过滤件的滤烟性能按照滤烟效率不同分为:

a) PL一般能力过滤效率;

b) P2中等能力过滤效率;

c) P3高等能力过滤效率。

4. 3. 3标记

过滤件的标记由过滤件类型、过滤件级别、滤烟性能级别组成。字母PDZ、丁分别代表普通过滤 件、多功能过滤件、综合过滤件和特殊过滤件。

示例11A型普通过滤件标记为P-A-1

示例22级具有防护A、:B两种类型气体的多功能过滤件标记为:D∙A/B∙2.

示例3 1E型具有滤炳性能P2级的综合过滤件标记为:Z-E-P2-1

示例4特殊过滤件的标记为:T

5技术要求

5. 1面罩

5.1. 1 -般要求

5. 1. 1. 1面罩边缘应平滑,无明显棱角和毛刺,无影响气密性的缺陷。

5. 1. 1.2面罩应与面部紧密贴合,无明显压痛感,面罩的固定系统应能根据佩戴者的需要调节,

5. 1.1.3面罩上可更换部件应易于更换,

5. 1.1.4面罩观察眼窗应视物真实,有防止镜片结雾的措施。

5. 1. 1.5面罩材料应无毒、无刺激性、对健康无害,能够经受制造商推荐的清洗或消毒处理。

5. 1. 1. 6面罩上的金属材料表面应进行防腐蚀处理。

5.1.2高低温适应性

6. 3预处理后的面罩应无明显变形,螺纹连接部分应能与过滤件很好地连接。

5. 1.3阻燃性

6. 4的规定进行测试,续燃时间不应超过5 s∙

5. 1.4面罩的呼气阀

5. 1.4. 1呼气阀应冇保护其不受损害的呼气阀盖,呼公阀应具有良好的动作性。

5. 1.4.26. 5的规定进行测试,测试结果应符合:

a)当呼气阀减压至一1 180 Pa时,全而罩呼气阀于45 s内负压值下降不应大于500 Pa;

b)当呼气阀减压至一1 180 Pa时,半面單呼气阀恢复至常压的时间不应小于20 s

5. 1.5面罩泄漏率

6. 6的规定进行测试,测试结果应符合:

a)全面罩的泄漏率不应大于0.05%

b)半面罩的泄漏率不应大于2%

5. 1.6面罩死腔


6.7的规定进行测试,测试结果不应大于1 %。


GB 2890—2009


5. 1.7视野

6. 8的规定进行测试,测试结果应符合表1要求,

1面罩视野


项目

全面罩 ____

半面罩

大眼窗

双眼窗

视野

总视野/%

>70

>65

双目视野/%

>35                24

>65

下方视野/。

≥35

>35

35


5. 1.8面罩的吸气阻力和呼气阀阻力

6.96.10的规定进行测试,测试结果应符合表2要求,

2面罩的吸气阻力和呼气阀阻力


测试项目

_______ 吸气阻力/Pa     ______

呼气阀阻力/Pa

全面罩

≤40

≤100

半面罩

≤20

≤50


5. 1.9面罩观察眼窗

5. 1.9. 16.11的规定进行测试,镜片的透光率(透光比)不应小于89%.

5. 1.9.2GB 14866- 20066. 2.1的规定进行测试,镜片不能破碎。


5.1.10面罩与过滤件结合强度

6.12的规定进行测试,测试结果应符合:

a)全面罩与过徳件接头的结合力不应小于250 N,不能有明显的破坏;

b)半面罩与过滤件接头的结合力不应小于50 N,不能有明显的破坏;

c)带导气管的全面罩,导气管与全面罩的结合力不应小于50 N∙

5. 1. 11头带强度

6. 13的规定进行测试,测试结果应符合:

a)全面罩头带应能够经受150 N的拉力持续时间10 s,不发生破断;

b)半面罩头带应能够经受50 N的拉力持续时间10 s,不发生破断。

5.1.12导气管

5. 1.12. 1导气管应具才j良好的伸缩性,弯曲成各种形状时应能保证气流通畅。

5. 1. 12. 26. 14的规定进行测试,导气管内压力值应在15 S内不变化.

5. 1. 12. 3 导气管长度应为50IOo)Cm

5.2过滤件

5.2. 1外观要求

过滤件外观应平滑,无毛刺,无影响致密性的缺陷。

5.2.2过滤件的质量

a)直接连接半面罩的过滤件总质量不应大于300 g;

b)直接连接全面第的过滤件总质量不应大于500 g.

5.2.3 过滤件的通气阻力

7. 5规定的条件测试,测试结果应符合依3的耍求。


GB 2890—2009


3过滤件的通气阻力              单位为軸


过滤件级别

4

3

2

1

测试条件

32 L/min

95 LZtriin

30 L∕∑nin

95 L/min

30 L/min

S5 L/min

30 L/min

95 L∕m∕

普通过滤件

≤180

<640

≤20C

≤770

≤120

≤563

W80

≤400

综合过滤件

≤2C0

≤770

≤22C

≤82C

≤14U

≤6I0

≤120

360

多功能过滤件

≤180

640

≤200

≤770

≤120

≤5o0

≤80

≤400

特殊过滤件

≤18C

≤640

≤20U

770

≤120

≤5δ0

≤80

≤400


5.2.4过滤件的排尘量


7. 6的规定进行排尘量测试,A型、CO型过滤件的排尘量不应大于0.24 mg,其他类型过滤件的 排尘量不应大于0.12 mg

5.2.5过滤件的致密性

5.2.5. 1过滤件(罐型)按7. 7规定的条件测试1 min内不应冇气泡逸出。

5.2.5.2过滤件(盒型)应密封包装。

5.2.6 过滤件强度

7. 8规定的条件测试,过滤件(罐型)的致密性应符合5. 2. 5.1的要求,

5.2.7综合过滤件的滤烟性能

7. 9的规定进行滤烟性能测试,测试结果应符合表4的要求。


4综合过滤件的滤烟性能


级别

P3

P2

Pl

效率/%

>99. 99

≥99.0

>95. C


5. 2.8过滤件的标色及防护时间

5. 2. 8. 1标色色条要环绕过滤件一周,色条宽度不应小于3 mm

5. 2. 8. 2普通过滤件的标色应符合表5的规定;多功能过滤件应标识每种防护气体在表5中规定的相 应标色,两色条间无间隔;综合过滤件的标色要在表5规定的标色基础上加粉色色条,两色条间无间隔。 5.2.8.37.10的规定进行防护时间的测试,普通过滤件的防护时间应符合表5的规定;多功能过滤 件的防护时间应能分别满足表5中对每种气体的要求;综合过滤件的防护时间与相对应的普通过滤件 的防护时间相同,应符合表3的规定。

5.2.8.4特殊过滤件的标色及防护性能

5,2.8.4.1特殊过滤件的标色应为紫色。

5. 2. 8. 4.2应在过滤件上清晰标明防护气体名称。

5. 2. 8. 4. 3特殊过滤件的防护时间:

Q 测试介质浓度:由制造厂商提出;

b)防护时间:按照式1)计算:

100 000                                          ]、

式中:

E  防护时间,单位为分(min)

G——制造厂商提出的测试介质浓度,单位为毫升每立方米(mL/n?)


5过滤件的标色及防护时间


过滤件 类型

标色

防护对象 举例

测试介质

4

3

2

1

穿透浓度/ (mL∕mj)

测试介 质浓度/ (mg∕L)

防护 时间/ min >

测试介 质浓度/ (mg∕L)

防护 时间/ min >

测试介 质浓度/ (mg∕l.)

防护 时间/

Iiun ≥

测试介 质浓度/ (mg∕L)

防护 时间/ min ≥

A

苯、苯胺 类、四氯化 碳、硝姑 苯、氯化苦

32. 5

135

1.6. 2

115

9.7

70

5.0

45

10

B

氯化仮、氢 何•酸、籠气

氢饵酸 (氯化低)

IL 2(6)

9()

(80)

5. 6

(3)

63

(50)

二 L (1.1)

27

(23)

1.1

(0.6)

25

(22

10"

E

二氧化硫

二氧化硫

26.6

30

13.3

30

8.0

2.7

25

5

K

绿

7.1

55

3.6

2.1

0.76

25

25

CO

一氧化碳

• 一轼化碳

5, 8

180

5.8

100

5.8

27

5.8

20

50

Hg

0.01

4 800

0. 01

3。。。

0.01

2 000

0.1

H2S

硫化氢

硫化氢

14. 1

70

7. 1

110

35

1.4

35

10


注:本标*过滤件与原标准的对照参见附录ʌɑ


CzNz有可能存在于气流中,所以(CNz + HCN)总浓度不能超过10 mL/m


GB 2890—2009


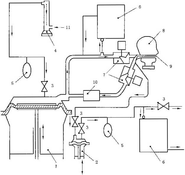
6面罩测试方法

6. 1测试样品

測试样品应符合产品标识的描述,功能有效。测试样品的总数量应根据测试的具体要求确定,参见 附录C

6. 2外观检查

在进行实验室性能测试前,应对样品进行目测外观检查,样品应符合5.1.1的要求。

6.3预处理

6.3. 1设备

a)高温试验箱技术性能应符合GB./T 11158-2008的要求;

b〉低温试验箱技术性能应符合GB/T 10589-2008的要求,

c)湿热试験箱技术性能应符合GB/T 105S6-2006的要求。

6.3.2方法

将样品从原包装中取出,按照顺序依次进行下列条件处理

a)(70±3)C,相对湿度小于20%的高温试验箱中放置(72±3)h;

b)70 3),相对湿度9S~100)%的湿热试验箱中放置(72 3)h

C)在(一303)的低温试验箱中放置24 l)h

在进行每…步骤前,应在样品温度恢复至室温后至少4 h再进行后续测试.

注:预处理应确保样品在不受热冲击的方式下进行。

6.4阻燃性测试

6.4. 1样品数量

1个未处理样品。

6.4.2测试步骤

GB 2626—20066.15. 3的规定进行。

6.4.3测试结果

测试结果应符合5.1.3的要求。

6.5呼气阀气密性测试

6.5. 1样品数量

呼气阀应从面罩罩体上取样。

4个样品,其中2个为未处理样品2个为经过预处理后样品.,

6.5.2测试装置

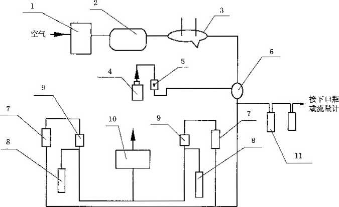
测试装置示意见图1


GB 2890—2009




1..微压计:

2 一定容座体:


3—被测呼气阀; 4——抽气控制督; 5--空气流量计; 5--抽气泵.


1呼气阀气密性测试装置示意图


6.5.2. 1 定容腔体:容积150 Io)mL

6. 5.2.2气体流量计:量程(0~800)mL/min,精度1级。

6. 5. 2. 3微压计:量程02 OOO)Pa,精度1 Pa.

6.5.2.4 秒表:精度 0.1s

6.5.3测试条件

6. 5. 3. 1常温常压,相対湿度应小于75%

6. 5. 3. 2呼气阀与定容腔体应气密,与水平垂直,阀片不应受力而变形,呼气阀应清洁干燥。

6.5.4测试步骤

6.5.4. 1将定容腔体与呼气阀的通气孔封闭,抽气至一I 180 Pa,关闭抽气控制阀后2 min内不应观 察到压力变化。

6.5.4.2将呼气阀装在定容腔体上,以不大于500mL/min的流速抽气至定容腔体内为一1 250 Pa,关 闭控制阀。

6. 5.4. 3当系统为一1 180 Pa时开始计时。

6.5.5测试结果

6.5.5. 1全面罩记录45 s吋负压变化值。

6.5.5.2半面罩记录恢复到OPa时所需的时间。

6.5.5.3测试结果应符合5.1.4的规定4个样品中有一个不合格则视为未通过.

6.6面罩泄漏率的测试——油雾法

6.6. 1样品数量

4个样品,其中2个为未处理样品,2个为预处理后样品。

面罩应正确装配制造商提供的过滤件或导气管.

6.6.2测试装置

测试装置示意见图2


8


GB 2890—2009



1—油雾发生器;

2 -抽气泵;

3..调节阀;

4——过滤件:

5--检测仓:

6  检测仓采样管,

7 受试面罩采样管;

8--补充新鮮空气;

9-一光度计:

IO 新算空气。

2面罩泄漏率测试装置示意图

6. 6. 2.1油雾发生装置:使用玉米油,能发生气量不低于100 L/min的气溶胶状油雾,油雾的空气动力 学粒径分布应为0. 022)jχm,质量中位径约为0. 3m。且发生装置附带有大粒径油雾分离器以及控 制工作条件的各种组成部分。

6.6.2.2检测仓:有玻璃壁的密室,其大小应允许受试人员完成规定动作,有油雾入口和溢出口并允许 取样管路通H!和受试人员吸气流从外部通入.油雾空亦可用木材、知料等制成。检测仓内有效空间的 浓度变化不应超过10%.

6.6.2.3光度计:检测范围为(0.001200)mg/m3,精度为1%,响应时间不大于500 ms

6. 6. 2. 4 采祥流量:Q~2)L∕min°

6.6.3测试条件

6. 6. 3. 1每个面罩按其适配范围选择头、面部尺寸符合的人员10名进行配戴测试。受试者应将胡须 刮干净.面罩佩戴应以受试者感觉合适为度,头带调节不应过紧或过松■按GB/T 5703 -1999的耍求 测量并记录受试者的形态面氏和面宽数据。

6.6.3.2检测仓油雾浓度应在150200)mg/r√范围内。

6.6.3.3过滤件对油雾过滤效率应高于99. 995%,若制造商无此油雾过滤效率的过滤件,测试过程中 允许用高于99. 995%的过滤件替代,但应能与面罩装配良好。

6.6.3.4检测仓采样管的位置应位于受试者头部活动区域,被测样品上安装取样管,接U应保持气密, 其管端应靠近口鼻区。


GB 2890—2009

6.6.4测试步骤

6.6.4. 1将油雾通入检测仓,将浓度调节到测试要求浓度并使其稳定,开动抽气泵,气流浓度经光度计 测量,即为Cc.

6.6.4.2受试者正确佩戴面罩,按使用方法作初步气密检查,调整合适,将取样管连接至光度计。

6.6.4.3开动抽气泵,测取受试者在检测仓外无烟雾的空气中呼吸时面罩内气流的浓度,取5个数,其 平均值为本底浓度α

6. 6. 4. 4令受试者进入检测仓并按指令完成下列动作,测取每个动作下面更内气流的浓度,各5个数 据,其平均值作为该动作的泄漏浓度Ca

a)平静状态最少Imin b)头部上下左右摆动最少ɪ min C)讲话约1 min6. 6.5 测试结果

6. 6. 5. 1每个受试者在静、动、讲任一种状态的面罩泄漏率KX按式(2)计算: K* =(,. CC) X 100          ..............................( 2 )

式中:

K, -一分别为静、动、讲时各动作的面罩泄漏率,%;

C一-分别为静、动、讲时各动作的面罩内气流浓度,单位为毫克毎立方米(mg/m3);

Ce -被测面罩本底浓度,单位为毫克每立方米(mg/ii?) G--检测仓内油雾浓度,单位为毫克每立方米(mg/mD 6.6.5.2对每个受试者的面罩泄漏率按式(3)计算:

Kn = ⅜∑Kχ          ..............................(3)

式中:

K.--每个受试者的面罩泄漏率,%;

K√-静、动、讲每个动作的面罩泄漏率,%。

6. 6.5.3测试结果

样品的泄漏率按式(4)计算: K =拉 K»           ..............................( 4 )

式中:

K…—每个面罩的泄漏率,%;

K"——每个受试者的面罩泄漏率,%。

测试结果应符合5.1. 5的要求,4个样品中有一个不合格则视为未通过。

6.7面罩死腔测试

6.7.1样品数量

2个样品,其中1个为未处理样品1个为预处理后样品,

6.7.2测试设备

測试装置示意见图3.


IO


GB 2890—2009



1 ɪ呼吸机;

2 -辅助泵;

3 -一单向阀:

4..流量计;

5--补偿袋,

6-二氧化碳气体分析仪;

7 电磁阀,

8 -测试头模;

S—吸入气体取样管;

IC—二氧化碳吸收器;

11--二氧化碳.

3面罩死腔测试装置

6.7.2. 1呼吸机:模拟呼吸频率调节范围为Qo40)/min,模拟呼吸潮气量调节范围为0.53.0) L∕mi∏n

6.7.2.2 一氧化碳Co?)气源COz的体积分数为5.00.1)%

6.7.2.3 CoZ流量计:量程不低于40 L∕'min,精度为2级.

6.7.2.4 CO2分析仪器:量程不低于12%,精度不低于0.1%.

6.7. 2. 5测试装置气路的总死腔(不包括呼吸机)不应超过2 000 mL

6.7.2.6电风扇:应用电风扇在被测样品侧面吹风,使气流在面罩前的流速为0.5 mA.

6.7.3测试步骤

6.7.3. 1将面罩正确地佩带到测试头模上,面罩应气密无变形。需要时,可用PVC带或其他合适的密 封剂将面罩的周边与测试头模密封.

6.7.3.2将呼吸机调整到呼吸频率25/min,呼吸潮气量2 L/次。

6.7.3.3 CO?应通过一个流量计、补偿袋和单向阀送入呼吸机内.为防止CO?的聚集,在电磁阀和呼 吸机之间的吸气冋路上应便用Co2吸收器’


11


GB 2890—2009


6.7.3.4连续测量并记录吸入气体中的Ca含量,测试应进行至Ca浓度达到稳定时为止。

6.7.3.5检测离测试头模鼻端Irn远处的环境中的CCX浓度。当吸入气体中的COz浓度达到稳定 时,即刻测量环境中的CO?浓度。环境中的CO2浓度也可在C5气源关闭之后,从取样管中进行测 量。只有当环境中的Ce)Z浓度低于0.1%时,测试结果才被认为有效。

6.7.4测试结果

6. 7. 4. 1从吸入气体中的COZ含量的測量值中扣除检測环境中的CO?浓度。受试样品应进行3次测 试,其平均值即为吸入气体中的CO2含量。

6. 7. 4. 2测试结果应符合5.1. 6的规定2个样品中有一个不合格则视为未通过,

6.8 视野

6.8. 1样品数量

1个未处理样品,面罩上正确装配制造商提供的过滤件或导气管。

6. 8. 2测试装置

6. 8. 2. 1视野计

视野计由三部分组成:

a)半圆弧弓:半径(300340)mm可以绕通过其中点。°的水平半径而转动,两边自0 °起每5 °有 一刻度延伸至90。弧弓上装有可滑动的白色视标;

b)记录装置:记录针通过轴轮等组件与视标连动,将视标的方位和角度对应地记录在视野图 纸上:

C)座架:用以支撑半圆弧弓及固定记录装置。

6.8.2.2测试头模

头模本身的视野应符合巾国成年人平均视野,两眼瞳孔位置装置小灯泡,两眼腐孔距离应符合 GB/T 2428—1998的规定,灯泡顶点连线在两眼中点后7O. 5)mm,测试头模在工作台上安装的位置 应能使左右眼分别置于半圆弧弓的圆心处,并直视其"0”点。

6.8.2.3记录纸与记录装置配套使用,上印有平均视野曲线。

6.8.2.4求积仪:精度0.1 Cm"

6. 8.3测试要求

6. 8. 3. 1测试工作应在暗室中进行。

6. 8. 3. 2正确佩带面罩,头带应调节适宜,注意面罩在头模上的左右对称性。

6.8.4测试步骤

6. 8.4. 1检查视野计记录装置和视标连动工作是否正确并仔细校正,在记录台上正确装好记录纸,把 受试面具佩带在测试头模上调整正确,不过松、过紧。将鼓着面具的测试头模放在座上使左或右眼处于 弧弓圆心,并接通该眼灯泡电源。从垂直或水平的任一方位开始毎1530尸之间测量一点,直至全方 位都测到。

6. 8. 4. 2移动头模按6. 8. 4.1对另-眼测量然后取下记录纸。

6.8.4.3将面罩脱下,重新调整,按上述步骤重复测3次。

6.8.5测试结果

6.8.5. 1把每张记录纸上所记的点分别按左右眼视野连接成封闭曲线除特殊点外一般要自然平滑.

6.8.5.2用求积仪分别量取每张记录纸上双目视野图和总视野图的面积S*,设未戴面罩的相应平均 视野图面积5,测得视野保存率Q

T=^XloO         ..............................( 5 )

式中:

r-视野保存率%;


12


GB 2890—2009


y——校正系数,由图4给出;

Si--双目视野图和总视野图面积,单位为平方厘米(Cm2) 5—,平均视野图面积,单位为平方厘米(Cm2*



4总视野和双目视野校正系数图

6. 8. 5.3按照每张视野图左右视野曲线的下方交点的位置,得出下方视野值(°)。

6.8.5.4求出受试面箪3次视野结果的平均值。

6.8.5.5测试结果应符合5. 1.7的规定。

6.9吸气阻力测试

6. 9. 1样品数量

3个未处理样品,

6.9.2测试装置

测试装置示意见图5



3一.受试面罩;

2—-测试头模;

3一一一测压三通管;

4--调节螺施夹;

5  空气流量计;

6 抽气泵;

7' 压力计。


5吸气阻力测试装置示意图


13


GB 2890—2009


6.9.2. 1流量计:量程为04O)l√min,精度1级。

6.9.2.2压力计;量程为(0~2 OOO)Pa,精度为1 Pa

6.9.2.3测试头模:主要尺寸应参考附录B的要求,分为大号、中号和小号。

6. 9. 2. 4抽气泵:抽气流量不低于150 L√min

6.9.3测试步骤

6. 9. 3. 1将通气量调节至300. 6)L/'min,测量并记录系统的阻力Pl.

6. 9. 3. 2将面罩按照制造商推荐的方法佩戴在匹配的测试头模上,调节通气量30±0. 6)L/min,测量 并记录阻力F2

6.9.4结果计算

面罩吸气阻力按照式(6)进行计算:


P = Pz — F


式中:

F—面罩吸气阻力.单位为帕(Pa)

P1- 系统吸气阻力,单位为帕(PQ;

Pz-  面罩和系统吸气阻力,单位为帕Pa)

测试结果应符合5. 1. 8的规定3个面罩有-个不合格,则视为测试未通过.

6. W呼气阀阻力测试

6. 10. 1样品数量

3个未处理样品上的呼气阀,呼气阀应从面罩罩体上取样。

6. 10.2测试装置

测试装置示意见图60



1-空气流量计,

2•—-测压三通管; 3——呼气阀座:


4--被测呼气阀;

5一压力计.


6呼气阀阻力测试装置示意图


6. 10. 2. 1流量计:]程为(040)L∕min,精度1级。

6. 10.2.2压力计:量程为02 OoO)Pa,精度为1 Pa

6. 10. 2. 3 测压三通:管内径6160.5111111,长度100 Inm ,传压孔在气流内的开口不大于46 mmc

6. 10. 2.4空气压缩机:通气量不小于250 L/min

6. 10.3测试步骤

6. 10. 3. 1将通气屋调至300. 6)L/min,测量系统的阻力PI

6. 10. 3.2将呼气阀装人测试系统,调节通气量(30±0. 6)L/min,并记录测量阻力P2

6. 10.4测试结果

呼气阀阻力按照式(7)计算:


14


GB 2890—2009


P = 2 — B


(7 )


式中:

P -面罩呼气阀阻力,单位为帕Pa)

Pl 一-系统呼气阀阻力,单位为帕Pa)

P2面罩和系统呼气阀肛力,单位为帕(PaM

测试结果应符合5.1. 8的规定,3个样品有一个不合格,贝!1视为测试未通过。

e. * •镜片透光率测试

?.二.1样品数量

2个样品,其中1个为未处理样品1个为预处理后样品。

"1.2测试步骤

GB 14866-20066. L 3的规定进行测试。

6.11.3测试结果

测试结果应符合5. 1. 9.1的规定,2个面罩有一个不合格,则视为测试未通过。

6.12面罩与过滤件结合强度测试

6.12.1样品数量

2个样品,其中1个为未处理样品/个为预处理后样品。

6. 12.2测试装置

測试装置示意见图7s



受力方向


7面罩与过滤件结合强度的测试

6. 12.3测试步骤

6. 12. 3. 1将面罩按照制造商推荐的方法佩戴在匹配的测试头模上,用带子将面罩固定在头型上,使施 加的轴向拉力作用在连接部位而不是罩体上。

6. 12. 3. 2按照5.1. IO的要求向连接部位施加轴向力,持续10 so观察连接部位的情况。

6.12,4测试结果

测试结果应符合5. 1. 10的规定2个面罩有一个不合格,则视为测试未通过。

6. 13头带强度测试

6. 13. 1样品数量

2个样品,其中1个为未处理样品1个为预处理后样品。

6. 13.2测试步骤

按照5.1. ∏的要求分别对面罩的每根头带悬挂规定质量的重物,持续10 s,观察头带冇无明显损


15


GB 2890—2009

伤或断裂。悬挂过程不应对样品形成冲击。

6. 13.3测试结果

测试结果应符合5. L 11的规定2个面罩有一个不合格,则视为测试未逍过。

6. 14面罩导气管气密性测试

6. 14. 1样品数量

1个未经预处理的导气管。

6. 14.2测试装置

测试装置示意见图8




1——底座;

2—接头寒柱;

3—-螺旋接头;

4--压力表;

S—阀门.

8面罩导气管气密性测试装置示意图

压力表:量程00∙ I)MPa,精度1级,

6. 14. 3测试步骤

6. 14. 3. 1将装配好的导气管外套螺帽拧紧在螺旋接头上,另一端接在接头塞柱上。打开压缩空气,调 节阀门,使导气管内压力达到0. 049 MPa,关闭阀门.

6.14.3.2观察15 s内压力表的变化情况。

6.14.4测试结果

测试结果应符合5. 1. 12. 2的规定,

7过滤件测试方法

7. 1总则

在所有条款的测试中,测试样品应全部符合要求,该条款检测视为通过。

7.2测试样品

测试样品应符合产品标识的描述,功能有效。测试样品的总数量应根据测试的具体要求确定,参见 附录C

7. 3外观检查

在进行实验室性能测试前,应对样品进行目测外观检查,样品应符合5. 2.1的耍求。

7.4预处理

7.4.1样品数量及要求

4个未处理样品,样品为其最小包装状态。

7.4.2温度预处理

7.4.2. 1 设备

a)高温试验箱技术性能应符合GB/T 11158 -2008的要求;

b)低温试验箱技术性能应符合GB/T 10589- 2008的要求。

7.4.2.2 方法

将样品从原包装中取出,按照顺序依次进行下列条件处理:


16


GB 2890—2009


a)70±3)七,相对湿度小于20%的干燥高温试验箱中放置24Dh

b)在(一303)七的低温试验箱中放置(24 l)h

样品温度恢复至空温后至少4 h再进行后续检测。

注:预处理应确保样品在不受热冲击的方式下进行。

7.4.3机械强度预处理

按照GB 2626 20066. 2. 2的规定进行。

7.4.4要求

2个样品为依次经过温度和机械强度预处理,2个样品为只经过机械强度预处理

7.5过滤件通气阻力测试

7.5. 1样品数量

■1个样品,其中2个为未处理样品,2个为经过温度和机械强度预处理的样品。

7.5.2测试装置

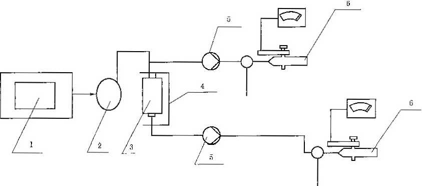
测试装置示意见图9,



1  空气压缩机;

2- --调节阀:

3 气体流址计,

4 微压计,

5-一过滤件,

6--过滤件支座.

9通气阻力测试装置示意图

7.5.2. 1微压计;量程为02 OOo)Pa,精度为1 Pas

7. 5. 2. 2气体流量计:量程(0IOo)L/min,精度1级。

7.5.3测试条件

7.5.3. 1 温度:16 32)七。

7.5.3.2 相对湿度:(30~60)%

7.5.3.3测试流量:(300.6)L/min(95±4)L/m1n若同时有两个及两个以上的过灌件同吋装配在 一个过滤式防毒面罩上,则通过每个过滤件的气体流量在总流量的基础上均分.

7.5.4测试步骤

7.5.4. 1将空气流调整到规定范围C

7. 5. 4. 2测定出测试装置本身的阻力Pa o

7.5.4.3将过滤件安装在支座,并使其气密,测定祥品和測试装置的总阻力PN精确到1 Pa)

7.5.5测试结果

过滤件的通气阻力按式8)计算:


17


GB 2890—2009


P = Pe-Pi           ..............................(8

式中: P——过滤件的通气阻力,单位为帕Pa)!

2——过滤件与测试装置的总阻力,单位为帕Pa)!

Pl--测试装置的阻力,单位为帕(Pa)

测试结果应符合5. 2. 3的规定.

7.6过滤件排尘量测试

7.6. 1样品数量

4个样品,其中2个为未处理样品2个为依次经过温度和机械强度预处理的样品。

7. 6.2测试装置

测试装置示意见图Ioe



1——呼吸器;

2—过滤件;

3 •-气体涡流器;

4  过滤件夹具;

5  气体流量计。

W过滤件排尘量试验装置示意图 注:呼吸器的领率和呼吸深度应可调节。

7.6.3测试条件

7.6.3. 1空气流量:(6O±lL/min脉冲气流。

7.6.3.2 呼吸频率:(21~24)/min

7. 6. 3. 3 测试时间Imin,

7-6.3.4呼气吸气时间相同。

7. 6. 3. 5标准极差比色板

标准极差比色板分为两级:

a) 0. 12 mg级极差比色板(相当于2 mg/π?)

b) 0.24 mg级极差比色板(相当于4 mg/n?)

注:也可用标准比色片作为比色标准.

7.6.4测试步骤

7. 6.4.1将仪器零件和测试样品擦拭干净。

7.6.4.2将空气流量和呼吸频率调整到规定的范围。


18


GB 2890—2009

7. 6. 4. 3将气体涡流器- 一端与样品连接,另一端的外套螺帽装人滤纸圆片(光滑面朝向过滤件),然后 装在仪器装置的夹具上,进行测试。

7. 6. 4.4测试结束后取出滤纸圆片与标准极差比色板进行比色。

7.6.5测试结果

每型号的样品,用相对应的标准极差比色板进行比色,测试结果应符合5. 2.4的规定。

7.7过滤件致密性测试

7.7. 1样品数量

4个样品,其中2个为未处理样品2个为依次经过温度和机械强度预处理的样品。

7.7.2测试装置

测试装置示意见图IL



1...水槽;

2——过滤件;

3--灯泡,

分——夹具;

5-压力表。

11过滤件致密性测试装置示意图

7.7.3测试条件

7.7.3. 1空气压力“02O)kPa,精度1级,

7.7.3.2 测试吋间Jmin

7.7.3.3 水温不高于30 ,

7.7.4测试步骤

打开水槽的灯,向水槽内注水,水面应浸没过滤件,过滤件顶部距离水面2 cm。将被检验的过滤件 夹人专用夹具内,夹紧过滤件;打开空气开关,调整压力,使进入过滤件内的空气压力为15 2)kPa:将 夹冇过滤件的夾具浸入水槽内,保持1 min,转动和倾斜过滤件,观察有无气泡逸出.

7.7.5测试结果

测试结果应符合5. 2. 5的规定.

注:本条款测试仅适用于耀型过造件。

7.8过滤件强度测试

7,8. 1样品数量

-1个样品,其中2个为未处理样品2个为依次经过温度和机械强度预处理的样品。


GB 2890—2009


7. 8.2测试步骤

7.8.2. 1将试样垂直放置,由(1 OoO5)mm高度自由落体到厚度为(50±2)mm的红松木板上。

7. 8. 2. 2对试样按7. 7. 4的规定进行气密性测试•

7.8.3测试结果

测试结果应符合5. 2. 6的规定。

注:本条款测试仅适用于儀型过滤件.

7.9过滤件滤烟性能测试

7.9. 1样品数量

4个样品,其中2个为未处理样品,2个为依次经过温度和机械强度预处理的样品。

7.9.2测试装置

测试装置示意见图12.



1—油雾发生器,

2 -缓冲器;

3-过滤件;

4--过渡件央具;

ɔ..抽气泵;

6-光度计.

12过滤件滤烟性能测试装置图

7.9.2. 1油雾发生器:使用玉米油,能发生气量不低于100 LZmin的气溶胶状油雾,粒径分布为

0. 02 μm∙^~2 Mm,质量中位径为 0. 3 μm0

7.9.3测试条件

7. 9. 3. 1 油雾浓度:(150~200)mg∕'m,

7. 9. 3. 2通过样品的气溶胶流量(30±0. 5)L∕min.

7.9.3.3光度计:检测范围(0.001~200)mg/mS,精度为1 %,响应时间不大于500 ms

7.9.4测试步骤

7. 9. 4. 1将玉米油加人预热的油雾发生器,调整温度使油蒸发雾化,控制其浓度。

7. 9. 4. 2经光度计测定后,符合要求的油雾按照(30±0. 5)LZmin流量通入过滤件,用另一台光度计测 定其尾气油雾的散射光强度。

7.9.5测试结果

过滤件的滤烟性能用式(9)计算:


20


GB 2890—2009


K'=XlOO = ^×1OO      ..............................( 9 )

式中:

K,—滤烟效率,%;

%——尾气的油雾浓度,单位为毫克每立方米(mg/π?);

Pl  油雾的初始浓度,单位为毫克每立方米(mg/mD;

J3--油雾浓度为Pz时的散射光强度:

L——油雾浓度为A时的款射光强度。

当仪器自身的散射系数为Kc时,样品的滤烟效率按式(IO)计算: K=K'-K=          ..............................( 10 )

式中:

K——过滤件滤烟效率,%;

K'--滤烟效率,%

KC--仪器德烟效率,%。

测试结果应符合5. 2. 7的规定.

7. 10防护时间测试的总方法

7. 10. 1样品数量

4个样品,其中2个为未处理样品2个为经过机械强度预处理的样品。

7. 10.2仪器设备

7.10.2.1动态气体吸附装置

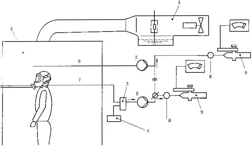
7.10.2.1.1 A法动态气体吸附装置;见图13



1--净化器:

2 气体调湿装置;

3--温湿度显示装置;

4 •测试介质发生装置或蒸发器;

5 流量计;

6—-混合器;

7--过滤件;

8--指示瓶:

9一-气体流量计;

10  •废气吸收端;

11   吸收瓶。


13 A法动态气体吸附分析装置示意图


21


GB 2890—2009



2--气体调湿装置;


3——温湿度显示装置;

4——级化碳钢瓶;

5 一一流量计:

6--涅合器;

7--过滤件;

8--红外气体分析仪;

9 流量计3

—红外气体分析仪,

14 B法动态气体吸附装置示意图

7. 10.2. 1.2. 1红外气体分析仪

分析范围:(01X ICT)mg∕L, (01X10 ∙')mg∕L 各一台 s

7. 10.2.1.3 C法动态气体吸附装置:见图15,



1•—固定式螺旋夹;

2-空气净化器;

3--气体调湿装置:

4--温度计;

5--孔板式气体流量计;

6•一湿度计;

7-过这件,

8- •一汞蒸气吸收器:

9••--指示管:

IC--恒温蒸发器,


15 C法动态气体吸附装置图


22


GB 2890—2009


7. 10.2.2适用范围:

——A法动态气体吸附装置:适用于对测试介质为氢氟酸、氯化薈、苯、氨、硫化氢、二氧化硫的防 护时间测试;

——B法动态气体吸附装置;适用于对测试介质为一氧化碳的防护时间测试;

--C法动态气体吸附装置:适用于对测试介质为汞的防护时间测试。

7. 10.2.3蒸发器:蒸发器示意见图16

单位为毫米



7. 10.2.4指示瓶:指示瓶示意见图17


单位为毫米



17指示瓶示意图


23


GB 2890—2009


7. 10.2.5吸收瓶:吸收瓶示意见图18


单位为亳米



18吸收瓶示意图

7. 10.2.6 天平:精度 0.01g

7. 10.2.7计时器:分度值0.1 s,精度1级.

7. 10,2,8温度计"。〜50) ,精度为0.1 ℃。

7.10.2.9 流量计式300. 3)l√min,精度 1 级。

7. 10.3测试条件

7. 10. 3. 1测试温度"17〜温9

7. 10.3.2测试空气相对湿度:(50 3)%,

7. 10.3.3通过过滤件的气体流量:(300. 3)L/min;若过塗件仅用于同时两个或两个以上装配在一 个自吸过滤式防毒面罩上,则通过每个过滤件的气体流量在总流量的基础上均分。

7. 10.4测试介质蒸气浓度

测试介质蒸气浓度应符合表5的规定.

7. 10.5测试步骤

7. 10.5. 1使仪器内压力为13 kPa,保证在1 min内其压力下降不大于270 Pa,

7. 10.5.2打开压缩空气阀门,调节总的空气流量。调节调湿装置的空气流量,用温度表控制气体的 湿度.

7. 10.5.3调节通过过滤件的气体流量,根据温度计中干球的温度控制测试温度.

7. 10.5.4慢慢开启测试介质发生装置,调整测试介质流量计至事先校正过浓度的位置,同时用秒表 计时。

7. 10.5.5測试结束后,关闭测试介质浓度控制阀门和测试介质发生装置上的阀门,继续通以干净空气 对仪器吹洗20 min

7. 10.6混合气体中测试介质浓度的测定方法

7. 10. 6. 1重量法

用天平称量测试前后测试介质的质量(精确至O.Ol g)混合气体中测试介质质量浓度按式ID 计算:

24


GB 2890—2009


P=型匸笋 XIooO      ..............................(11

t×V

式中:

P一混合气体中测试介质的质量浓度,单位为毫克每升mg/L)

?«,-  测试前测试介质的质量,单位为克g);

2—-测试后测试介质的质量,单位为克g);

t..测试的总时间,单位为分(min)

V——总的空气流量,单位为升每分(L/min)

7. 10.6.2化学吸收法

用两个吸收瓶各装入25 mL吸收液,串联接到测试装置上,见图13„开启阀门混合气体以50 100)mL的速度通过吸收瓶,用下口瓶和量筒或流量计测定通气量。每次测试通过吸收瓶的气体体积 在Q. 53.0)L之间。测试结束时关闭阀门,取下吸收瓶,将吸收液移人三角瓶中,用化学分析法测定 出吸收液中测试介质量,并根据下口瓶排出水的体积计算混合气体中测试介质蒸气的浓度。

7.10.6.3仪器分析法

用相关的仪器设备对通入过滤件的混合气进行分析,通过仪器测定混合气体浓度。

7. 10.7测试介质蒸气透过过滤件的判定

7. 10. 7. 1指示法

在指示剂瓶中装人20 mL指示剂,接入测试装置中,见图13。以1.0±0.1)L/min的速度通过,当 微量测试介质透过过滤件时根据指示剂颜色变化来判断试验终点。

7.10.7.2仪器分析法

可以采用仪器对透过过滤件的测试介质质量浓度进行测试,透过测试介质质量浓度达到表5的规 定即为终点。

7. 10.8测试结果

在测试浓度下所测得的防护时间,按式(12)换算成标准浓度下的防护时间;

z = 9S包           ..............................(12 )

Po

式中:

f  过滤件的防护时间,单位为分(min);

£:——测试浓度下的防护时间,单位为分(min);

C -—测试时混合气体中的测试介质质量浓度,单位为毫克每升(mg/L)

/--表5规定的标准浓度,单位为毫克每升mg/'L)

过滤件的防护时间应符合5. 2. 8的规定。

7.11对氢氨酸蒸气防护时间的测定方法

7.11.1化学分析方法

7.11.1.1 试剂

a)氢氟酸:外观为无色透明液体,在有胶体硫和硫酸铁的情况下,允许稍现乳光;含量不低于 97. 5%;硫化氢含量不超过0. 2%安定剂硫酸含量0. 3%~0. 5%

b)硝酸银标准溶液信(/^1>103= 0.02 1h01/1,

c)氢氧化钠标准溶液;C(NaoH)=Oj mol/L

d)碘化钾:分析纯;

e)氨水;分析純;


25


GB 2890—2009


f)定量分析指示剂:称取2 g碘化钾溶于40 mL氨水与60 mL水中;

g)氢氟酸蒸气透过过滤件的指示剂:称取0.5 g盐酸联苯胺,溶于250 mL热水中,冷却后加入 3%的乙酸铜溶液IC ml5%乙酸溶液40 mL配成的指示剂存放在棕色瓶中,存放时间不 超过15天,如果在使用时发现指示剂变成蓝黑色,应更换。

7.11.1.2测试介质的发生和浓度的测定

7. 11. 1.2. 1氢闇酸蒸气采用舟型瓶发生,舟型瓶放入0 C的冰水浴中.

7.11. 1.2.2混合气体中氢狼酸蒸气浓度的测定

以重量分析为标准,同时用化学吸收分析法作为对照。

进行化学吸收分析时,用50 mL氢氣化钠标准溶液[c(NaOH) = 0.1 mol/I二作为吸收液,吸收后, 加入ImL定量指示剂,用硝酸银标准溶液[c(AgNO3)=O. 02 mol/L]滴至溶液呈淡混浊为终点。混合 气体中氯氨酸蒸气的质量浓度按式Q3)计算:

54. 05 X c∙V1


式中:

P,——混合气体中氢窺酸蒸气的质量浓度,单位为毫克每升(mg/L)

C——硝酸银标准溶液的物质的量浓度,单位为摩尔每升(mol/L)

K--硝酸银标准溶液用量,单位为毫升(mL)

V一—通过吸收瓶的混合气体的体积,单位为升(L);

5-1. 05——1. 00 mL硝酸银标准溶液[c(AgN(%) = LOOO mol/L]相当的以毫克表示的氢氤酸的 质量。

7. 11. 1.3氢鏡酸蒸气透过过滤件的指示法

在指示瓶中注人20 mL蒸憎水,滴加34滴指示剂,当指示剂变为蓝色即为终点。

7. 11.2仪器分析法

7.11.2.1 仪器

气体分析仪鼠0〜⑶mg/L精度:0.1 mg/L

(0~15)mL∕m'精度1 mL/m31,

7. 11.2.2测试介质的发生和浓度的测定

7. 11.2.2. 1氢額酸的发生

氢富酸蒸气采用舟型瓶发生,舟型瓶放入O p的冰水浴中,也可采用氢箇:酸钢瓶进行发生。

7. 11.2.2.2氢管酸浓度的测定

用气体分析仪对通入过滤件的混合气进行分析,通过仪器测定混合气体进入过滤件的浓度并使其 达到表5的规定,开始进行测试。

7.11.2.3氢竄酸蒸气透过过滤件的浓度测定

用气体分析仪对通过过滤件的混合气进行分析,通过仪器测定混合气体通过过渡件的浓度,当其达 到哀5的规定时即为测试终点.

7. 12对氯化簫蒸气防护时间的测定方法

7.12.1化学分析方法

7. 12. 1.1 仪器

a) 7.10.2. 1.中规定的A法动态气体吸附装置;

b)自动电位滴定仪一套。

7. 12. 1.2 试剂

a)氯化氟:外观为无色透明液体(允许略带淡黄色)含量不低于96%氢餌酸含量不大尸4%氯 化氢含量不大于0.01%,无游离氯;安定剂(焦磷酸钠)含量为0.3%1.0%


26


GB 2890—2009


b)硝酸银标准溶液:C(AgNoQ = O∙ 02 mol/L

c)硫氨酸钾标准溶液:C(KSCN)=O.02 mol∕L

d)氢氧化钠溶液3NaoH)=5%

e)酚猷溶液w(酚敢=1 %

f)平平加(聚氨乙烯脂肪醇體)溶液2%

g)硝酸:分析纯;

h)碳酸氢钠:分析纯;

i)吐曉(氮苯):分析纯;

j) 碘标准溶液c(1/2 l2)=0. 05 moI/L

c(1/2 L) = 0. Ol mo!,∕L;

k)三睾:化二碑标准溶液c(l/4 As2O3J-O. 02 mol/L

D 淀粉溶液1%;

m)指示剂;

1)贮备液的配制:在700 mL水中,加4Cg碳酸氢钠,加热溶解,在室温下加入250 mL氮苯 和0. 05 mol/L的碘溶液50 mL,放置5 d后作为贮备液。在贮备过程中,应检查保证有 过量的游离碘存在。

游欝碘存在的检查方法:在试管中加2~3)mL贮备液和1%的淀粉溶液2 mL,此时应 生成蓝色。

2)透过指示剂的配制:取100 mL贮备液,加1%淀粉液20 mL,用水稀释至90095 mL,滴入三氧化二碑标准溶液[c(l/4 As2O3)=0. 02 mol/‘匸直到蓝色消失。用硬标准 溶液h(l/2 1/ = 0.02 mol/L]回滴到呈蓝色,然后准确地加入碘标准溶液[c(l/2Iz) = 0.01 mol∕Lj5. 0 mL.加水至IOOo mL,此溶液即为使用的指示液,指示剂配制后,放 置时间不得超过8 L

n) 硫酸铁俊饱和水溶液。

7.12.1.3测试介质的发生和浓度的测定

7.12.1.3.1 氯化氨

采用装氯化氨的钢瓶发生。

7. 12. 1.3.2混合气体中氯化氨蒸气浓度的测定

50 mL氢氧化钠溶液[w(Nac)H)= 5%?作为吸收液。吸收液中氯化氨浓度分析允许使用自动 电位滴定或化学滴定(手滴)两种方法。

a〉自动电位滴定分析

将吸收液及洗涤液汇集在200 mL的烧瓶中,加入几滴酚酸。在搅拌下加入浓硝酸至红色褪去,继 续加浓硝酸20滴,平平加溶液8滴,待滴定。

检査自动电位滴定仪使其呈工作状态,用银电极作指示电极,饱和氣化钾的特殊甘汞电极为参比也 极(硝酸饱和液作电桥)插入待滴定溶液中,调在零点电位在700 mV处,终点电位为一270 mV(-130 mV处),开动电磁搅拌,先观测初电位(约为一100mV)c然后用硝酸银标准溶液「c (AgNoQ = 0.02 mol/L」进行滴定,到达终点,滴定自行停止,读取所消耗的硝酸银溶液的体积。

空白滴定:取氢氧化钠溶液[m(NaoH)=5%250 mL,200 ml,烧杯中,加入30 mL水和1滴酚 敷指示剂,在搅拌情况下加浓硝酸使红色褪去,继续加浓硝酸20滴,平平加溶液8滴,按上述方法滴定, 读取消耗的硝酸银溶液体积。

混合气体中氯化氟质量浓度按式(14)计算


式中:

,。,——-混合气体中氯化額质量浓度,单位为毫克每升(mg/L)

27


GB 2890—2009


c|--硝酸银标准溶液的物质的量浓度,单位为摩尔每升(moI/L);

V. ■ 硝酸银标准溶液用量,单位为毫升(mL)

Vc.——空白滴定硝酸银标准溶液用量,单位为毫升(mL)

V  通过吸收瓶混合气体积,单位为升(L);

61.5  -与1. 00 mL硝酸根标准溶液[c(AgNd)=1. 000 mol/L]相当的以毫克表示的氯化氟的

质量。

b)化学滴定分析

将吸收液和洗涤液汇集于300mL三角瓶中,向三角瓶中加人几滴酚酸指示液,在搅拌下加浓硝酸 至红色褪去为止,加过量浓硝麼1.0 mL,滴入硝酸银标准溶液Ic(AgNQ)=O. 02 mol/L]20 mL,加硫 酸铁馁指示液(35)滴。徭匀后用硫富化钾标准溶液[c(KSCN) =0.02 mol/L:进行滴定,直至溶液呈 淡血色为止。

空白滴定:取氢氧化钠溶液[w(NaOH) = 5%]50 mL于三角瓶中,加100 mL水,加(2~3)滴酚餓 溶液,用浓硝酸中和到红色褪去为止。加浓硝酸1.0 mL、硝酸银标准溶液[MAgNOQ =0.02 mol/L] 20 mL、硫酸铁佞指示液(3~5)mL,摇匀后用疏富化钾标准溶液[c (KSCN) =0.02 mol/L]滴定至呈淡 血色为止。然后按式(15)计算出硫氟化钾的空白滴定体积:

K = 20 —V'           ..............................15 )

式中: %  硫闇化铮的空白滴定体积,单位为毫升(mL)

S—空白滴定时硫氟化钾标准溶液用量,单位为毫升(mlɔ。 混合气体中氯化竄质鼠浓度按式(16)计算:


式中;

ft——混合气体中氯化氟质量浓度,单位为塞克每升(mg/L);

eɪ——硝酸银株准溶液的物质的量浓度,单位为摩尔每升(mol/L);

Vl——硝酸银标准溶液用量,单位为毫升(mL)

CZ  硫家化卸标准溶液的物质的量浓度,单位为摩尔每升(mol/L)!

%  魂意化钾空白滴定液体积,单位为毫升(mL);

%——硫氟化钾标准溶液用量,单位为毫升(mL)

V——通过吸收瓶混合气体积,单位为升(L)

7.12.1.4氯化竄蒸气透过过滤件的指示方法

在指示剂瓶中放20mL指示液,当指示液蓝色消失,即为终点。

7.12.2仪器分析法

7.12.2.1 仪器

气体分析仪:(0~10)mg∕L;精度0. 1 mg/L

(015)ml√m3;精度1 mL∕m3 3

7. 12. 2. 2测试介质的发生和浓度的测定

7. 12.2.2. 1氯化幫的发生

采用装氯化氟的钢瓶发生。

7. 12.2.2.2 氯化富浓度的测定

用气体分析仪对通人过滤件的混合气进行分析,通过仪器测定混合气体进入过滤件的浓度并使其 达到表5的规定,开始进行测试。

7. 12.2.3氯化竈透过过滤件的浓度测定

用气体分析仪对通过过滤件的混合气进行分析,通过仪器测定混合气体通过过滤件的浓度,当其达


28


GB 2890—2009


到表5的规定时即为测试终点。

7. 13对苯蒸气防护时间的测定方法

7. 13. 1化学分析方法

7. 13. 1. 1 试剂

a)苯:分析纯:

b)疏酸;分析纯,mH2SOQ = 98%;

c)亚硝酸钠:分析纯,经G05IlO)干燥;

d)指示剂:称取2 g干燥的亚硝酸钠溶解于100 mL硫酸中,只限当日使用。

7. 13. 1.2测试介质的发生和浓度的测定

7.13.1.2.1测试介质的发生

测试用蒸发器(舟形瓶)发生苯蒸气,蒸发器放在35 ℃的恒温水浴中。

7. 13. 1.2.2混合气中苯测试介质浓度的测定

混合气体中苯蒸气的浓度用7.10. 6.1重量法的规定进行测定。

7. 13. 1.3苯蒸气透过过滤件的测定方法

在指示瓶中装人20 ml指示剂,指示剂由无色变成黄色即为终点.

7. 13.2仪器分析法

7. 13.2. 1 仪器

气体分析仪:(035)mg/'L:精度。1 mg/L

(015)mL∕m3 精度:1 mL.∕m3 o

7. 13.2.2测试介质的发生和浓度的测定

7. 13.2.2. 1苯的发生

测试用蒸发器(舟形瓶)发生苯蒸气,蒸发器放在35 ℃的恒温水浴中。

7. 13.2.2.2苯浓度的测定

用气体分析仪对通入过滤件的混合气进行分析,通过仪器测定混合气体进入过滤件的浓度并使其 达到表5的规定,开始进行测试。

7.13. 2,3苯蒸气透过过滤件的浓度测定

用气体分析仪对通过过滤件的混合气进行分析,通过仪器测定混合气体通过过滤件的浓度,当其达 到表5的规定时即为测试终点。

D武案气的防护时间的测定方法

一.二.,化学分析方法

7- K- !■ 1 试剂

a) 硫骏标梏溶液c(l. 2 H,SO,)=C.02 mol/L

b)氢氧化钠标准溶液:C(Nac)H)=C.02 mo!∕L;

C)酚餓指示剂:加(酚歐)=1%

d)甲基橙指示剂。

7.14.1.2测试介质的发生和浓度的测定

7. 14. 1.2. 1测试介质发生

采用钢瓶装的液氨供气。

7.14.1.2.2混合气中氨气测试介质浓度的测定

混合气体中氣气的浓度测定采用化学吸收分析法进行测定。

50. 0 mL硫酸标准溶液[,(l/2H2SO4)=0. 02 mol/口为吸收液,吸收后,以甲基橙作指示剂,用 氢氧化钠标准溶液[c(NaOH)=0. 02 mol/'L]滴定吸收液至黄色即为终点,其计算公式如式17)


29


GB 2890—2009


17. 03 × (c2V2 - cVO                        ,…、

式中:

P--混合气流中氨的质量浓度,单位为毫克每升(mg./L)

c2  硫酸标准溶液物质的量浓度,单位为摩尔每升(mol/L)

L—-硫酸标准溶液用量,单位为毫升(mL)

eɪ--氢氧化钠标准溶液物质的量浓度,单位为摩尔每升(mol/L)

V1--氢氧化钠标准溶液用量,单位为毫升(mL)

V—通过吸收瓶的混合气体的体积,单位为升(L)

17.03——1.00 mL硫酸标准溶液[c(1/2乩$0:) = LOOO moi/1二相当的以毫克表示的氨的质量。

7. 14.1.3氨气透过过滤件的指示方法

在指示剂瓶中加入20 mL水,滴加(23)滴酚駄指示剂,指示剂由无色变为粉红色即为终点。

7. 14.2仪器分析法

7.14.2.1 仪器

气体分析仪:(0~10>mg∕L;精度0. 1 mg/'L

(0~30) mL∕rn,精度1 mL∕m

7.14.2.2测试介质的发生和浓度的测定

7. 14.2.2. 1氨气的发生

采用钢瓶装的液氨供气。

7.14.2.2.2氨气浓度的测定

用气体分析仪对通入过滤件的混合气进行分析,通过仪器测定混合气体进入过滤件的浓度并使其 达到表5的规定,开始进行测试。

7. 14.2.3氨气透过过滤件的浓度测定

用气体分析仪对通过过滤件的混合句进行分析,通过仪器测定混合气体通过过滤件的浓度,当其达 到表5的规定时即为测试终点。

7. 15对硫化氢的防护时间的测定方法

7. 15. 1化学分析方法

7. 15. 1. 1 试剂

a)冰乙酸:分析纯;

b)碘标准溶液= c(l.∕2Iz)-0.02 mol/L

C)高镭酸钾标准溶液c(l/5KMnOI=0.(H mol/L

d) 硫代硫酸钠标准溶液;C(Na,SzOQaO.OZ moI/L

e) 硫酸溶液:c(1/2H2SO<) = 5 mol/L

f)乙酸锌溶液:称取2 g乙酸锌和取1 mL冰乙酸,用IOOmL容量瓶,配成IOOmL水溶液;

g)指示剂:取4 mL高錶酸钾[cΠ∕5KMnO,)=0. 01 mol∕'L二标准溶液和20 mL硫酸[c(l∕2 HZSo, )=5 mol∕L]溶液,配成100 mL水溶液,

7. 15. 1.2测试介质的发生和浓度的测定

7.15.1.2.1测试介质发生

采用钢瓶装的液硫化氢供气.

7. 15. 1.2.2混合气中硫化氢测试介质浓度的测定

混合气体中硫化氢的浓度测定采用化学吸收分析法进行测定。

50 ml,乙酸锌溶液作为吸收液,吸收后加入20. 0 mL碘标准溶液EC (1/21,)=0. 02 mol/L],用 硫代硫酸钠标准溶液[e(n&5<)3)=0. 02 mo"L:滴定,当滴定溶液呈浅黄色时加入5%的淀粉溶液


3C


GB 2890—2009


(34)mL,继续滴定至蓝色消失为终点。混合气体中硫化氢的质量浓度按式(18)计算i

P,∕∙"Jl2   ..............................(18)

式中:

P--混合气体中硫化氢的质量浓度,单位为毫克每升(mg/L);

C-碘标准溶液之物质的量浓度,单位为摩尔每升(mol/‘L)

匕 一碘标准溶液用量,单位为毫升(mL)

J—-硫代硫酸钠标准溶液之物质的量浓度,单位为摩尔每升(mol/L)

Vi--硫代硫酸钠标准溶液用量,单位为毫升(mL)

V- 通过吸收瓶的混合气体的体积,单位为升(L);

17.1--1.00 mL硬标准溶液二"1/21。= 1.000mol/u相当的以毫克表示的硫化氢的质量。

7. 15. 1.3硫化氢透过过滤件的指示方法

在瓶中注人20 mL指示剂,指示剂由粉红色变为无色即为终点.

7. 15.2仪器分析法

7. 15.2. 1 仪器

气体分析仪820)mg/L;精度Ol mg/I"

(0 15 ) mL∕m∙,;精度1 mL/nJ

7. 15.2.2测试介质的发生和浓度的测定

7. 15.2.2. 1硫化氢的发生

采用钢瓶装的液硫化氢供气。

7. 15.2.2.2硫化氢浓度的测定

用气体分析仪对通入过滤件的混合气进行分析,通过仪器测定混合气体进入过滤件的浓度并使其 达到表5的规定,开始进行测试。

7. 15. 2.3 硫化氢透过过滤件的浓度测定

用气体分析仪对通过过滤件的混合气进行分析,通过仪器測定混合气体通过过滤件的浓度,当其达 到表5的规定时即为测试终点=

7. 16对二氧化硫的防护时间的测定

7.16.1化学分折方法

7. 16. 1. 1 试測

2  三强:三 A汽;

二  旗■進挙液:ML 2I1 = 0.02 mo【/L

C)芸代喘酸钠标准溶液Ic(NazSzOs) =0.02 mol/L;

d)⅛g 酸钾标准溶液c(l/5KMnO,)=0.01 mol/L

e)淀粉溶液0. 5%

7. 16. 1. 2测试介质的发生和浓度的测定

7. 16. 1.2. 1测试介质的发生

采用钢瓶液态二氣化硫,也可采用发生方法制取二氧化硫。

7. 16. 1. 2. 2 混合气中二氧化硫测试介质浓度的测定

混合气体中二氧化硫的浓度测定采用化学吸收分析法进行测定。

50 mL碘标准溶液[> (1/2 I2) = 0. 02 mol/L]作为吸收液,吸收后用硫代硫酸钠标准溶液 Lc(NajS2O3)=O. 02 mol/L]滴定过量的碘,当滴定到溶液变成淡黄色时加人0.5%的淀粉指示剂(4~ 5)mL,继续滴定至溶液蓝色消失为终点,其质量浓度按式(19)计算:


31


GB 2890—2009


式中:

,q-混合气体中二氧化硫质量浓度,单位为毫克每升(mg/L)

Q--碘标准溶液之物质的量浓度,单位为摩尔每升mol/L);

%--碘标准溶液之用量,单位为毫升(mL)

G - -硫代硫酸钠标准溶液之物质的量浓度,单位为摩尔每升mol/L)

Vi--硫代硫酸钠标准溶液之用量.单位为毫升mL)

V——通过吸收瓶的混合气体的体积,单位为升L)

32.1——1. 00 mL碘标准溶液[c (l/2Iz) = L000 mol/匸!相当的以毫克表示的二氧化硫的质量。

7. 16. 1.3二氧化硫通过过滤件的指示方法

在指示瓶中加入20 mL水,半滴(约0.03 mL)高锤酸钾标准溶液[c(l/5KMnOJ=0.01 mol∕L., 指示液由粉红色变为无色即为终点.

7. 16.2仪器分析法

7. 16.2. 1 仪器

气体分析仪“030mg/L精度C. Img/'L

(0~10)mL∕m3 精度;1 mL/ms o

7. 16.2.2测试介质的发生和浓度的测定

7. 16. 2.2. 1二氧化硫的发生

采用纲瓶液态二氧化硫,也可采用发生方法制取二氧化硫。

7. 16. 2.2.2 二氧化硫浓度的测定

用气体分析仪对通入过滤件的混合气进行分析,通过仪器测定混合气体进入过滤件的浓度并使其 达到点3的规定,开始进行测试。

7. 16.2.3二氧化硫透过过滤件的浓度测定

用气体分析仪对通过过滤件的混合气进行分析,通过仪器测定混合气体通过过滤件的浓度,当其达 到表5的规定时即为测试终点。

7. 17对一氧化碳防护时间的测定

7. 17. 1测试介质的发生

本方法是采用工业一氧化碳气体,也可自行发生。

7. 17.2混合气中一氧化碳测试介质的分析方法

混合气体中一氧化碳的浓度测定采用仪器分析法进行测定。

B法气体动态吸附装置中(见图"),开启压缩空气阀门,使空气进入过滤件,用阀门和流量计控 制一氧化碳的流量,使干净空气与一氧化碳在同心套管内汇合后进人混合器,开启旁路阀门,使混合气 体以0. 5 L/min的流速,经流量计进入红外气体分析仪,对混合气体中一氧化碳的浓度进行测定。混合 气体经调温调湿装置调整湿度,测量湿度后经流量计进入待测过滤件,其尾气放空,部分尾气以 0. 5 L/min的流量经缓冲器和流&计进入红外气体分析仪,测定尾气中一氧化碳的浓度。当其浓度达 到50 mL/m3时为终点.

7.18对汞蒸气防护时间的测定

7. 18. 1化学分析方法

7. 18. 1. 1 试剂

a)汞:分析纯;

b)碘化钾:分析纯,3(KD = I。%;

c) 硫酸铜:分析纯∙u√CuSOJ) = 10%

d)亚硫酸钠:分析纯,",NazSCh) = I %;

C)无水乙醇:分析纯;


32


GB 2890—2009


D硫酸:分析纯;

g)指示剂:制取同体积硬化钾溶液[w(KD = 10%]和硫酸铜溶液[w(CuS5) = 10%]混合好,待 沉淀完全析出后,将液体倒出,用水洗涤沉淀ɑ3)次,再用碘化钾[=(KD = 10%j溶液和亚 硫酸钠「3(Na2SC)3)= l%[溶液各洗涤1次,最后用水再洗涤2次,滤去洗液将沉淀物置于表 面皿中风干,向沉淀物中滴入少量无水乙醇制成膏状物,并均匀涂覆在滤纸片(80 mm X IO mm)上,干燥后即为汞指示剂,用棕色磨口瓶保存,存放期15 d.

7. 18. 1.2测试介质的发生和浓度的测定

7. 18. 1.2. 1测试介质的发生

采用液态汞供气。

7. 18. 1.2.2混合气体中汞蒸气浓度的测定方法——汞检管法

将碘化亚铜加入硅胶中作检测剂,并制成检气管,在一定条件卜一使混合气体通人检任管,求蒸气与 检测剂反应形成玫瑰红色层,根据检测管中检测剂变色层的长度与其特制标尺对照来确定汞蒸气的 浓度。

7. 18. 1.3汞通过过滤件的指示方法

将汞指示剂放入指示管内,当指示剂变为玫瑰红色即为终点。

7. 18.2仪器分析法

7. 18.2. 1 仪器

气体分析仪:(0~0.O2)mg/L;精度O. OOl mg/L

(0DmL/n√;精度0.01 mL∕m3 o

7. 18.2.2测试介质的发生和浓度的测定

7. 18.2.2. 1汞的发生

采用液态汞供气。

7. 18. 2.2.2 汞浓度的测定

用气体分析仪对通入过滤件的混合气进行分析,通过仪器测定混合气体进入过德件的浓度井使其 达到表5的规定,开始进行测试。

7.18.2.3汞透过过薄件的浓度测定

用气体分析仪对通过过滤件的混合气进行分析,通过仪器测定混合气体通过过滤件的浓度,当其达 到表5的规定时即为测试终点。

7.19特殊过滤件的防护时间的测定方法

7. 19. 1测试介质的发生

由制造厂商提供发生条件或测试用气。

7. 19.2混合气中测试介质浓度的测定

混合气中测试介质浓度的测定采用仪器法,测定测试介质通过过滤件的浓度,按照5. 2. 8. 4. 3的规 定计算得出混合气体中测试介质的透过浓度,对测试进行判定。

■检验规则

5.样品

8. 1. 1检途祥品应符合产品标识的描述,功能有效。

8. 1.2样品数量应根据测试要求确定。

8.2检验类别

检验类别分为型式检验、出厂检验。

8.3检验项目

8.3. 1型式检跪的检验项目为本标准中规定的全部检验项目e

33


GB 2890—2009


8.3.2产品出厂应逐批进行出厂检验,检验批量以一次生产投料为一批次,各项检验样本大小、不合格 分类、判定数组见表6中规定的项目。


6出厂检验项目


检查项目

批量范围

,I不合格

单项判定数组

牛■"他.乖忏午人少

分类

合格判定数

不合格判定数

面罩呼气阀气密 性、面罩吸气阻力、 面罩呼气阀阻力

<500

3

1

5015 000

5

过滤件防护时间、 过滤件致密性、过滤 件排尘量、过滤件通 气阻力

<500

3

A

O                            I

50I~5 OOO

5

0

1

导气管气密性

<500

3

O

1

5C1~5 OOO

5

O

1

面罩、过滤件、导 气管外观

<500

3

R

1

2

5C1 5 Ooo

5

2


9标识


9.1产品标识由产品永久性标识和产品说明构成。

9.2产品永久性标识

产品应以中文清晰标识以f内容,

a)本标准号;

b)过滤件标记或型号;

c)防护气体种类;

d)面罩应标注类型、型号及号型;

e)制造商名称、厂址;

D 生产日期;

g)有效期(过滤件);

h)商标(若有);

D 国家有关法律法规规定应有的标识。

9.3产品说明

每个自吸式过滤式防毒面具均应在其销售的最小包装内附加产品说明,可以使用印刷品、图册提供 给最终使用者,应包括但不限于以下内容;

a)产品制造商厂名、厂址和联系资料;

b)适用及不适用条件;

c)佩戴指导说明;

d)防护气体种类的详细说明,包括气体举例;

e)装配、使用、清洁、消毒的说明和建议;

f制造商建议的储存条件;

g)使用的附件和备件的详细说明(如果适用);

h)为合格品的声明及资料C


34


GB 2890—2009


附录A

(资料性附录) 过滤件类型与原标准对照表


A. 1过滤件类型与原标准对照


本标准过::本标准规定的过滤件

滤件类型■■   防护气体类型

I

GB 2890…19 9 5规定的 法毒罐(盒)类型

本标准规定的 过滤件标色

GB 2890—1995 规定的 滤毒罐(盒)标色

A

用于防护有机气体或 蒸气

3

B

用于防护无机气体或

蒸气•

1

绿

E

用于防护二氧化硫和 其他骏性气体或蒸气

7

K

用于防护氨及氨的有 机衍生物

4

绿

用于防护一氧化碳 气体

5

Hg

用于防护汞蒸气

6

H2S

用于防护硫化氢气体

8


35


GB 2890—2009


附录B

(资料性附录) 测试头模主要尺寸


本标准测试中使出的测试头模主要尺寸参见表B. 1

B. 1测试头模主要尺寸要求


尺寸项0

小号

中号

大号

形态痛长/ mm

113

122

131

面宽/mm

136

145

154

瞠孔间距/rom

57.0

62. 5

68. G


36


GB 2890—2009


附录C (资料性附录) 测试要求汇总


本附录将标准中的技术要求、样品要求及预处理条件等进行汇总,见表C∙ 1。 表C. 1技术要求、样品要求和预处理条件汇总


检测内容

技术要求条款

样品数量

_______样品预处理条件

检测条件条款

外观

5

1.1

3

3个为未处理样

冃测

高低温适应性

5

1. 2

3

3个为预处理样

6. 3

阻燃性

5

1. 3

1

未处理样

6,4

呼气阀

5

1.4

4

2个为未处理样2个为预处理样

6.5

泄漏率

5

1. 5

4

2个为未处理样2个为预处理样

6.6

死腔

5

1.6

2

1个为未处理津J个为预处理样

6.7

视野

5

1. 7

1

未处理样

6.8

_______ 吸气阻力

5

1.8

3

未无理洋

6.9

呼气阀阻力

5

1.8

3

未处理样

6.IO

观察眼窗

5

1. 9

2

1个为未处理样1个为预处理样

6.11

面罩与过滤件结 合强度

5.

1.10

2

1个为未处理样1个为预处理样

6. 12

头帯强度

5.

1.11

2

I个为未处理样J个为预处理样

6. 13

面罩导气管

5.

1.12

1

未处理样

6.14

外观

5

2.1

g

4个为未处理样2个为经过温度種机械强度 预处理样

目测

质量

5

2.2

4

未处理祥______

称量

通气阻力

5

2.3

4

2个为未处理样2个为经过温度和机械强度 预处理样

.7.5

排尘量

5

2.4

4

2个为未处理样2个为经过温度和机械强度 预处理样

7.6

致密性

5

2.5

4

2个为未处理样2个为经过温度和机械强度 预处理样

7.7

强度

5

2.6

4

2个为未处理样2个为经过温度和机械强度 预处理样

7.8

滤烟性能

5

2.7

4

2个为未处理样2个为经过温度和机械强度 预处理样

7.9

防护时间

5

2.8

4

2个为未处理样2个为经过温度预处理样

7. 10


■37


GB 2890—200 9


参考文献


[1] EN 4052002 Respiratory protective devices-Valved filtering half masks to protect against gases or gases and panicles-Requirements, testing. marking

[2 I EN 14 3 8 72004 Respiratory protective dcvices-Gas filter(s) and combined filter (s)-Re-quircmcnts, testing, marking

[3 j EN 140J998 Respiratory protective deviccs-Haif masks and quarter masks-RCqUiremelits, testing, marking

[4EN 136 1998 Respiratory protective dcvices-Full face masks and quarter masks-Require-ments, testing, marking


38